
圆锥破是处理高硬度物料的理想设备,如花岗岩、辉绿岩、玄武岩、河卵石等。如果是加工中等及以下硬度的矿石,也可以用反击破代替圆锥破,毕竟从成本上考虑,反击破更合适。
我们以多个厂家设计并成功运行的案例为例,为大家介绍几种时产500t左右的碎石制砂生产线配置。
1、时产500-600t石灰石破碎制砂生产线
-
主机设备:PEW颚式破碎机、2台PFW反击破碎机、VSI6Xbsports必一体育
-
成品尺寸:0-3-6-11-19-26.5-31.5mm六种成品料
主要流程如下:
2、时产350-400t花岗岩破碎生产线
-
用途:搅拌站、高速公路
-
主机设备:F5X1345棒条给料机、PEW860欧版液压颚破、HPT300多缸液压圆锥破两台、S5X2460-2振动筛三台、B6X系列出口皮带机
主要流程如下:
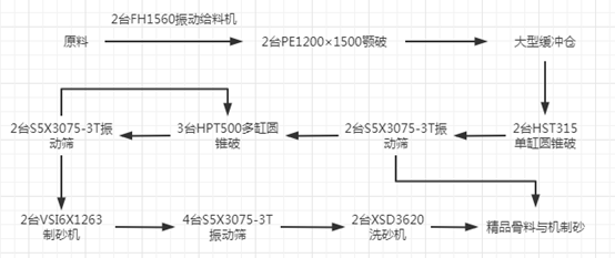
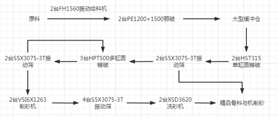
3、时产500-600t花岗岩制砂生产线
-
出料粒度:0-5mm、5-10mm、10-20mm、20-31.5mm、31.5-40mm
-
主机设备:PE颚式破碎机、HPT液压圆锥破、HST液压圆锥破、VSI6Xbsports必一体育
主要流程如下:
4、时产400t玄武岩碎石生产线
-
进料粒度:<800mm
-
出料粒度:0-31.5mm
-
主机设备:HST液压圆锥破碎机、HPT液压圆锥破碎机、振动给料机、YZS振动筛
主要流程如下:
5、时产500t河卵石制砂项目
-
应用领域:商混站
-
出料粒度:0-5mm、5-13mm、13-25mm、25-31.5mm
-
主机设备:C6X颚式破碎机、HST液压圆锥破、VSI6Xbsports必一体育等
主要流程如下:
- 本文链接地址:/case/461.html